انتشار "متان" از آرادکوه تأیید شد
عضو هیئت علمی پژوهشگاه هوافضا گفت: زمانی که ناسا تصاویر انتشار متان از آرادکوه را منتشر کرد، ارگان مربوطه از ما خواست که موضوع را بررسی کنیم و همان زمان بررسیهای ما هم انتشار مقادیر بالای متان از آرادکوه را تأیید کرد.

عضو هیئت علمی پژوهشگاه هوافضا گفت: زمانی که ناسا تصاویر انتشار متان از آرادکوه را منتشر کرد، ارگان مربوطه از ما خواست که موضوع را بررسی کنیم و همان زمان بررسیهای ما هم انتشار مقادیر بالای متان از آرادکوه را تأیید کرد.
انتشار گاز "متان" از سایتهای پسماند به یکی از نگرانیهای جدی زیست محیطی در سراسر جهان تبدیل شده است. متان که یکی از گازهای گلخانهای قدرتمند است، در فرآیند تجزیه زبالههای آلی در مراکز دفن زباله تولید میشود و سهم بزرگی در افزایش دمای زمین و تغییرات اقلیمی دارد.
سایتهای پسماند بزرگ به دلیل حجم بالای زبالههای انباشتهشده، به عنوان منابع اصلی انتشار متان شناسایی شدهاند. با وجود تلاشهایی برای کنترل این گاز و کاهش اثرات زیستمحیطی، نگرانیها همچنان درباره اثرات مخرب این گاز بر آبوهوا و سلامت عمومی پابرجاست.
متان چیست؟
متان (CH₄) یک گاز گلخانهای قدرتمند است که از منابع طبیعی و فعالیتهای انسانی مانند تجزیه زبالههای آلی، کشاورزی، و استخراج سوختهای فسیلی تولید میشود. متان قابلیت گرمایش زمین را دارد و تاثیر آن در کوتاهمدت بر تغییرات اقلیمی بسیار بیشتر از دیاکسید کربن است.
متان بهطور مستقیم برای سلامت انسان سمی نیست، اما اثرات غیرمستقیمی دارد که میتواند خطرناک باشد:
کاهش اکسیژن: در فضاهای بسته، انتشار متان میتواند سطح اکسیژن را کاهش دهد و موجب مشکلات تنفسی، خفگی، و آسیبهای جدی به مغز شود.
تشکیل ازن سطح زمین: متان با واکنشهای شیمیایی در جو، باعث تشکیل ازن در سطح زمین میشود که میتواند باعث مشکلات تنفسی، تشدید آسم، و آسیب به ریهها شود.
تغییرات اقلیمی: بهعنوان یک گاز گلخانهای قدرتمند، متان در افزایش دمای زمین و تغییرات اقلیمی نقش دارد که بهطور غیرمستقیم سلامت انسان را از طریق گرمازدگی، بیماریهای ناشی از تغییرات آبوهوا، و بلایای طبیعی تهدید میکند.
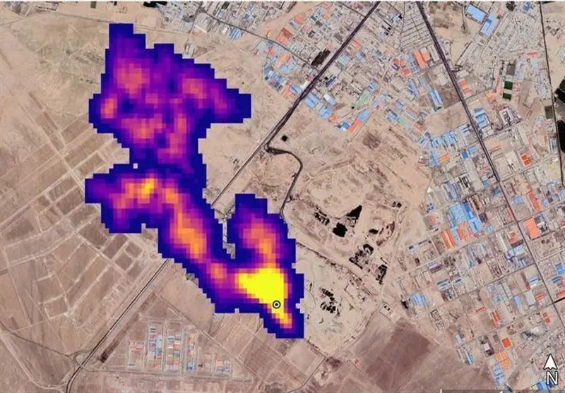
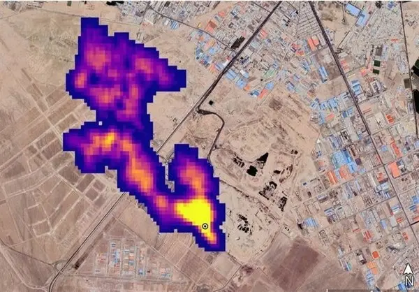
انتشار متان از لندفیلها در سراسر جهان اتفاق میافتد و موضوع قابل انکاری نیست؛ این موضوع در کشور ما برای نخستین بار در سوم آبان ماه سال 1401 مورد توجه قرار گرفت. در آن زمان ناسا بر پایه تصاویر ماهوارهای گزاشی علمی منتشر و 50 کانون انتشار گاز متان را در جهان معرفی کرد که یکی از این کانون ها مرکز دفن زباله آرادکوه در جنوب تهران است.
ناسا همه چیزش دروغ است!
انتشار تصویر شدت انتشار متان از آرادکوه بلافاصله مورد توجه رسانههای کشور قرار گرفت و باعث نگرانی پایتختنشینان شد؛ با این حال موضوع جالبتر واکنش دو سال پیش شهردار و اعضای شورای شهر تهران به این اتفاق بود.
مهدی چمران؛ رییس شورای شهر تهران در این خصوص گفته بود که «تصویر منتشرشده ناسا از توده گاز متان در جنوب تهران، درست نیست و گویا برای یک کشور دیگر است.»
همچنین پرویز سروری؛ نایبرییس شورای اسلامی شهر تهران، هدف ناسا از اعلام خبر انتشار توده گاز متان در جنوب تهران در اثنای اعتراضات مردمی دو ماه اخیر را تزریق فضای ناامیدی در کشور دانست و بر احتمال وجود نگرش سیاسی در اعلام چنین خبری توسط ناسا تاکید کرد.
در واکنشی دیگر علیرضا زاکانی؛ شهرداری تهران نیز گفته بود: «گزارش ناسا برای ما اعتباری ندارد.هنوز از سوی دستگاههای بالادستی چیزی به ما اعلام نشده است و البته ناسا همه چیزش دروغ است و این هم دروغ است.»
این ادعای مدیران شهری در همان زمان واکنش رییس سابق سازمان حفاظت محیط زیست را به همراه داشت و سلاجقه اعلام کرد:« نمیتوان تولید متان در آرادکوه را از اساس رد کرد چرا که هرجایی که پسماند انباشته شود، بعد از مدتی بهواسطه تخمیری که انجام میشود، گازهایی تولید میشود که یکی از آنها گاز متان است. اینکه بگوییم بههیچوجه متانی در آن منطقه وجود ندارد از نظر علمی ادعای بیاساسی است.
حال با گذشت دو سال از ماجرای انتشار متان از آرادکوه و حواشی مربوط به آن، به تازگی یک مرجع علمی قابل استناد در کشورمان، نتایج بررسیهای خود درخصوص این موضوع که همان دو سال پیش به دست ارگانهای مربوطه رسیده است را برای رسانهها بازگو کرده است.
دراین خصوص؛ نادیا عباسزاده تهرانی؛ عضو هیئت علمی پژوهشگاه هوافضا در وبیناری که به مناسب هفته فضا و تغییر اقلیم برگزار شده بود، توضیح داد: دو سال پیش بود که سامانه ناسا نشان داد که از آرادکوه مقادیر بسیار بالای متان انتشار پیدا میکند. همان زمان ارگان مربوطه درخصوص حقیقت این گزارش با ما تماس گرفت و از ما خواست که موضوع را بررسی کنیم. با بررسیهایی که ما انجام دادیم به آنها گفتیم که گزارش ناسا درست است و میزان زیادی متان از اینجا منتشر میشود.
وی همچنین گفت: در پژوهشگاه هوافضا سامانه تحتوب پایش ماهوارهای هوای شهر تهران را طراحی کردیم که شما در این سامانه هرجای تهران را که کلیک کنید، میتوانید میزان آلایندههای هوای پایتخت را بهشکلی دقیق مشاهده کنید، این سامانه یک نمونه آزمایشی است اما میتواند به یک نمونه واقعی که تحت اختیار دستگاه زیرک قرار بگیرد، تبدیل شود. بهوسیله همین سامانه انتشار متان از آرادکوه طبق گزارش ناسا را از مهر 1401 تا 19 آبان 1401 مورد رصد قرار دادیم و دقیقاً دیدیم که در همان سایت آرادکوه شدت بالایی از گاز متان نسبت به مناطق اطراف مشاهده میشود.
فشار حداکثری بر آرادکوه!
روز گذشته بود که ماهواره جدید ناسا به نام که به طور تخصصی برای رصد منابع انتشار گازهای گلخانهای ازجمله متان توسعه داده شده است، تصاویری از انبوه حجم متان در سایتهای پسماند کراچی پاکستان، تگزاس آمریکا و آفریقای جنوبی را منتشر کرد؛ بنابراین انتشار متان از لندفیلها موضوعی نیست که تنها مختص به ایران باشد و لذا نیازی هم به تکذیب ندارد. بهتر است که به جای تکذیب و رد این موضوع، مدیریت شهری، وزارت کشور در همکاری با سازمان حفاظت محیط زیست و سایر ارگانها به فکر جانشینی برای آرادکوه و یا توسعه و استفاده از فناوریهای جدیدتر در این لندفیل باشند.
سایت پسماند آرادکوه یکی از بزرگترین مراکز دفن و مدیریت پسماند در ایران است که در جنوب تهران و در منطقه کهریزک واقع شده است. این مرکز که از دهه 1350 فعالیت خود را آغاز کرده، محل اصلی دفع و مدیریت زبالههای تولیدی تهران و برخی از مناطق اطراف آن است. روزانه حجم عظیمی از پسماندهای شهری به این سایت منتقل میشود. آرادکوه به دلیل حجم زیاد پسماند و مدت طولانی فعالیت، با چالشهای محیطزیستی متعددی مواجه است. تولید بوی نامطبوع، آلودگی آبهای زیرزمینی، تولید شیرابههای مضر و انتشار گازهای گلخانهای از جمله مشکلاتی است که این مرکز با آنها دست و پنجه نرم میکند.
با توجه به افزایش جمعیت و تولید زباله در تهران، سایت آرادکوه با ظرفیت و فشار بیشتری روبروست. نیاز به توسعه فناوریهای مدرنتر، افزایش مشارکت عمومی در کاهش و تفکیک زبالهها، و بهبود زیرساختهای مدیریت پسماند در این سایت از جمله مواردی است که برای کاهش اثرات زیستمحیطی باید مورد توجه قرار گیرد.
البته در سالهای اخیر، شهرداری تهران و دیگر نهادهای مربوطه تلاش کردهاند تا با استفاده از تکنولوژیهای جدید و ارتقای فرآیندهای مدیریت پسماند، اثرات زیستمحیطی این مرکز را کاهش دهند. پروژههایی مانند تصفیه شیرابه، جمعآوری و استفاده از گاز متان بهعنوان منبع انرژی، و افزایش میزان بازیافت در این مرکز اجرایی شده است.